Dimmer Capsens FW - Svart
97425Capsens FW är en dimbar elektronisk strömbrytare avsedd för dold montering på baksidan av trä, plast eller glas (ej metall). Aktiveras genom att enkelt röra vid ytan som sensorn är monterad på t.ex en bänkskiva. Montera Dimmer Capsens innan anslutning för korrekt funktionalitet. Säkerhetsfunktion: Släcker automatiskt ljuset efter 18 timmar. Max. materialtjocklek: glas 12 mm, plast 20 mm, trä 30 mm.
Inkl. 2000 mm anslutningskabel och kopplingsplint med 12 anslutningar, skruv, dubbelhäftande tejp och ett klistermärke med on/off-symbol.

Inkl. 2000 mm anslutningskabel och kopplingsplint med 12 anslutningar, skruv, dubbelhäftande tejp och ett klistermärke med on/off-symbol.

- Specifikationer
-
Anslutningstyp: Micro 12/ Micro 24 Artikelbredd: 50 mm Artikeldiameter: 50 mm Artikeldjup: 10 mm Artikellängd: 50 mm Effekt (W): Max: 30/60 W Infällnadsdiameter: 38 mm Infällnadsdjup: 8 mm Spänning (V): 12/24 V Utförande: Svart - Skötselråd
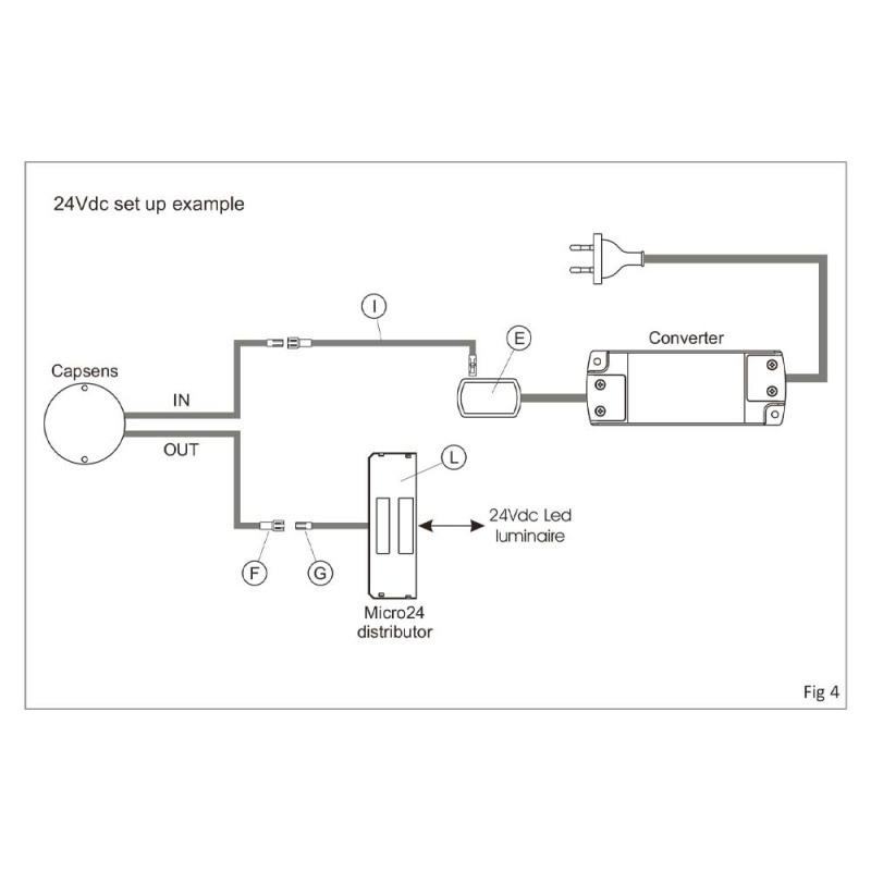
- Montering och installation
- Installationsmanual
-
-
-
-
- Material och finish
- Dokumentation
- Installationsmanual
- Produktblad
Tillbehör vi rekommenderar
Blogg
Det finns ännu inga blogginlägg kopplade till denna artikel.






